Поиск по сайту:

 


По базе:  

микроэлектроника, микросхема, микроконтроллер, память, msp430, MSP430, Atmel, Maxim, LCD, hd44780, t6963, sed1335, SED1335, mega128, avr, mega128  
  Главная страница > Статьи > Силовая электроника




А.И. Колпаков

IGBT транзисторы в системе электронного зажигания

Введение

Невозможно представить себе современный автомобиль без электроники. Электронных устройств становится все больше, они внедряются во все системы автомобиля, и одним из важнейших таких устройств является система электронного зажигания.На новых машинах она, как правило, входит в штатное оборудование. При установке же на старые автомобили, выполненные по классической схеме, это, пожалуй, единственное устройство, способное качественно улучшить характеристики машины, поднять их на новый уровень.

Подавляющее большинство автомобилей в нашей стране, к сожалению, составляют именно такие автомобили, и необходимость в разработке подобных схем с годами не уменьшается. Кроме того автолюбителям, которые не только “держатся за руль”, но и пытаются разобраться в том, что же у машины находится под капотом, будет интересно и полезно узнать некоторые особенности системы зажигания.

Напомним основные преимущества, которые дает система электронного зажигания:

  • Более полное сгорание топлива и связанное с этим повышение мощности и экономичности,
  • Снижение токсичности отработавших газов,
  • Облегчение холодного пуска,
  • Снижение энергопотребления
  • Возможность микропроцессорного управления зажиганием

На сегодняшний день схем электронного зажигания существует множество. Выпускается также масса интегральных схем для серийного использования в автомобилях. Однако одна из проблем, присущих всем таким системам, полностью не решена до сих пор. Это проблема надежности. Многие автолюбители знают, что вывести систему зажигания из строя может оборвавшийся со свечи высоковольтный провод. Оконечный силовой каскад, а это неотъемлемая часть подобных устройств, работает в очень напряженном электрическом и тепловом режиме. Ни полевые, ни тем более биполярные транзисторы не способны дать гарантию безотказной работы во всех режимах, особенно аварийных.

IGBT транзистор

MOSFET транзисторы, появившиеся в 80-х годах, имели характеристики, близкие к характеристикам идеального ключа и являлись наиболее популярными ключевыми элементами. Однако оказалось, что главным параметром, ограничивающим область их применения, является напряжение стока. Высоковольтных МОП - транзисторов с достаточно хорошими характеристиками создать пока не удается, так как сопротивление открытого МОП ПТ растет пропорционально квадрату пробивного напряжения. Кристаллы высоковольтных МОП ПТ имеют большую площадь и, соответственно, большую стоимость чем у биполярных транзисторов. Справедливости ради надо сказать, что многие фирмы продолжают работать над созданием высоковольтных полевых транзисторов. В частности IXYS выпускает транзисторы по BIMOSFET технологии, рассчитанные на напряжение до 1600В. Однако напряжение насыщения у них составляет 7В, соответственно и рассеиваемая на них мощность оказывается недопустимо большой.

В середине 80-х г.г., возникла идея создания биполярного транзистора с МОП - управлением, названного IGBT - Insulated Gate Bipolar Transistor. В 90-91 г.г. в каталогах ряда фирм (среди которых одной из первых была фирма International Rectifier) появились транзисторы IGBT. С тех пор практически все ведущие производители мощных полупроводниковых приборов изготавливают эти транзисторы.

IGBT представляет собой PNP транзистор, управляемый от сравнительно низковольтного МОП транзистора с индуцированным каналом через высоковольтный N-канальный полевой транзистор. Новая технология позволила соединить в одном элементе достоинства полевых и биполярных транзисторов. У IGBT практически отсутствуют входные токи, они имеет отличные динамические характеристики, не уступающие MOSFET. В то же время потери у них растут пропорционально току, а не квадрату тока, как у полевых транзисторов. Максимальное напряжение IGBT ограничено только технологическим пробоем, и уже сегодня выпускаются транзисторы с рабочим напряжением до 2000В. При этом напряжение насыщения у них не превышает 2-3В в рабочих режимах. Основным недостатком IGBT транзисторов пока остаются динамические потери, что снижает допустимый ток коллектора на частотах выше 10кГц. Однако для силовых каскадов блоков электронного зажигания, где рабочие частоты не превышают (200-300)Гц, на сегодняшний день транзисторы IGBT подходят более других элементов.

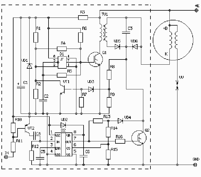
Рис. 1

Как правило, энергия в системах электронного зажигания запасается в индуктивности катушки зажигания или в накопительном конденсаторе. Первый способ реализован в большинстве современных систем зажигания, например в а/м ВАЗ-2108, 2109. Первичная обмотка катушки зажигания в этих машинах имеет низкое сопротивление (около 0,5 Ом), и стабилизация тока при колебаниях напряжения аккумулятора не представляет трудности. Энергия, запасенная в индуктивности Eind, выражается следующим соотношением:

Eind=L*I2 /2,

где L – индуктивность первичной обмотки катушки зажигания, I – ток. Индуктивность выбирается, исходя из необходимости обеспечения полного заряда при максимальной частоте вращения коленчатого вала (200Гц при 6000об/мин). Ток стабилизируется на уровне, обеспечивающем необходимую энергию искры. Описанная система зажигания является наиболее распространенной среди серийных, поскольку имеет возможность интегрального исполнения. Однако она имеет и свои недостатки, главным из которых является неэффективная ее работа с высокоомной катушкой и невысокая скорость нарастания напряжения. Кроме того, в подобной системе напряжение на транзисторе определяется напряжением вторичного пробоя в зазоре свечи, и опасность выхода из строя высоковольтного транзистора довольно велика.

Рис. 2

Рис. 3

В машинах с классической схемой, где искра формируется за счет прерывания тока в достаточно высокоомной катушке механическим прерывателем, проблем еще больше. Замена механического контакта на электронный их не решает, и применение электронных коммутаторов от “Самар” или им подобных в автомобилях с высокоомной катушкой не дает ничего, кроме снижения токовой нагрузки на контакт.

Дело в том, что RL параметры катушки должны удовлетворять противоречивым требованиям. Во-первых, активное сопротивление R должно обеспечивать достаточный ток для накопления необходимого количества энергии при пуске, когда напряжение аккумулятора может упасть в 1,5раза. С другой стороны, слишком большой ток приводит к преждевременному выходу из строя контактной группы. Во-вторых, для увеличения количества запасенной энергии необходимо увеличивать индуктивность катушки, но при этом с ростом оборотов ток в катушке не успевает достигнуть номинального значения. Например, в системах зажигания ВАЗ2101-2107 при частоте вращения коленчатого вала 6000об/мин ток разрыва катушки падает в полтора раза, а мощность, соответственно, более чем в два, что приводит к повышенному расходу топлива. Сказанное иллюстрируется эпюрами, приведенными на рис.2 и 3, где (снизу вверх) показаны напряжение на контакте прерывателя, ток катушки и запасенная энергия. Все эпюры получены при моделировании электронных схем систем зажигания с помощью программы PSPICE. Из графиков видно, что при увеличении частоты вращения вала с 1500об/мин до 6000об/мин (что соответствует частоте искрообразования 50Гц и 200Гц), запасенная в катушке энергия падает с 50мДж до 20мДж.

Наиболее полно преимущества электронной системы зажигания проявляются в конденсаторной системе с непрерывным накоплением энергии. Один из вариантов конденсаторной системы зажигания и описан в данной статье. Подобные устройства способны разрешить большинство противоречивых требований, предъявляемых к системе зажигания. В такой схеме высоковольтный конденсатор постоянно подзаряжается от вспомогательного генератора, силовой транзистор подключает заряженный конденсатор к первичной обмотке, а катушка зажигания используется только как трансформатор.

Энергию, запасенную в конденсаторе Ecap, можно определить следующим образом:

Ecap=C*V2 /2,

Где C – емкость, а V – напряжение на конденсаторе, которое выбирается исходя из необходимого напряжения вторичного пробоя. Обычно напряжение на первичной обмотке нормируется на уровне 300-350В. Наличие высокочастотного генератора и стабилизация напряжения делает величину запасаемой энергии независимой от напряжения аккумулятора и частоты вращения вала. Такая структура получается гораздо более экономичной, чем при накоплении энергии в индуктивности, так как ток через силовой транзистор и первичную обмотку катушки течет только в момент искрообразования. Кроме того высоковольтное напряжение на транзисторе стабилизировано и не зависит от напряжения вторичного пробоя, как в индуктивных системах, что повышает надежность работы силового транзистора.

На рис.1 приведена упрощенная принципиальная схема блока электронного зажигания с непрерывным накоплением энергии и стабилизацией выходного напряжения. Подзарядка накопительного конденсатора С3 производится от импульсного высоковольтного трансформатора ТV1, управляемого автоколебательным генератором. Генератор собран по схеме мультивибратора на компараторе D1 (в схеме – 521СА3), управляющем IGBT транзистором Q1. Генератор отключается при открывании транзистора VT1 по цепи обратной связи при достижении напряжения на конденсаторе заданного значения. Напряжение стабилизации задается стабилитроном VD3 и делителем R8, R9. Такой способ регулирования напряжения повышает экономичность схемы, так как заряд конденсатора происходит сразу после искрообразования, после чего генератор работает в режиме низкочастотного подзаряда, практически не потребляя энергии. При емкости накопителя С1=1мкФ и напряжении 350В, энергия искры в соответствии с приведенной выше формулой составляет около 60мДж.

Рис. 4

Рис. 5

На рис.4 и 5, где (снизу вверх) показано напряжение на накопительном конденсаторе и запасенная в нем энергия при частоте вращения коленчатого вала 1500об/мин и 6000об/мин. Из эпюр видно, что запасенная энергия, составляющая около 60мДж, практически не изменяется. Не зависит она также и от напряжения аккумулятора благодаря стабилизации напряжения на конденсаторе.

Импульсы с прерывателя или бесконтактного датчика поступают на входной каскад на транзисторе VT2. Согласующий входной каскад необходим для того, чтобы устройство могло работать как от контакта прерывателя, так и от бесконтактного датчика. Далее импульсы дифференцируются цепочкой C4R12 и нормируются триггером Шмидта, входящим в состав микросхемы D2. Таким образом вырабатывается пусковой импульс фиксированной длительности (обычно 1-2 мс), открывающий IGBT транзистор Q2, в результате чего происходит сброс энергии в катушку зажигания. Задачу формирования пускового импульса, управления силовым транзистором и защиту его от перегрузки выполняет специализированная микросхема – драйвер D2 – IR2125.

Драйвер обеспечивает управление транзистором и защиту от перегрузки по току. В данной схеме защита организована по напряжению насыщения транзистора, которое пропорционально току коллектора. Такая защита не требует использования мощного резистора в цепи эмиттера транзистора, создающего дополнительные потери. При включении транзистора сумма прямого падения напряжения на диоде VD4 и на открытом транзисторе через делитель R14, R15 поступает на вход защиты CS. Если это напряжение превышает заданное значение, транзистор отключается.

Драйвер выполняет еще одну очень важную функцию. Для полного открывания IGBT транзистора на его затвор необходимо подать напряжение не менее 10В. В противном случае он может перейти в линейный режим, при котором резко возрастают потери мощности и транзистор может выйти из строя. Такая ситуация возможна при падении напряжения аккумулятора (например при работе стартера). При этом питание выходного каскада драйвера осуществляется от так называемой бутстрепной емкости С6, которая заряжается через диод VD2. Поскольку токи управления очень малы, емкости 10мкФ хватает для управления транзистором в течение около5с. При падении напряжения на емкости С5 ниже 9В, драйвер также отключает транзистор. Сбрасывается защита при нулевом входном сигнале драйвера. Ток транзистора Q1 генератора не превышает 3А, который обеспечивается при напряжении на затворе 6В, и управления от драйвера не требуется.

В качестве силового выбран IGBT транзистор IRG4PH40U, напряжение насыщения которого при рабочем токе 10А составляет около 1.5В. Средняя мощность, рассеиваемая на транзисторе при максимальных оборотах не превышает 1,5Вт, что позволяет использовать его без теплоотвода. Максимальное напряжение Uce составляет 1200В. Таким образом, пробой исключен в любых аварийных режимах.

В принципе IGBT транзисторы являются оптимальным силовым элементом блока электронного зажигания, по какой схеме он бы не выполнялся.

ООО “Мега-Электроника”





 
Впервые? | Реклама на сайте | О проекте | Карта портала
тел. редакции: +7 (995) 900 6254. e-mail:info@eust.ru
©1998-2023 Рынок Микроэлектроники